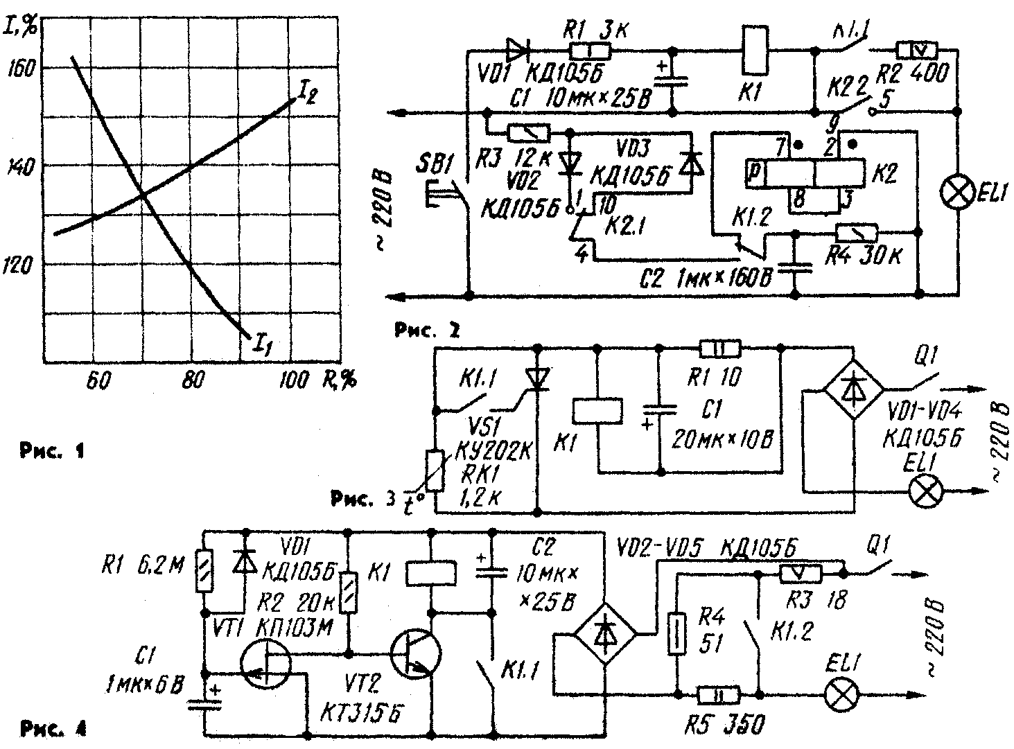
Ответ на этот вопрос был дан в статье В. Першикова «Чтобы лампа стала «вечной» («Радио», 1986, № 2, с, 50): нужно предварительно разогревать нить лампы небольшим током, а уже потом подавать на нее полное сетевое напряжение. Для ограничения первоначального тока достаточно включать последовательно с лампой резистор. Чтобы правильно выбрать сопротивление резистора в зависимости от мощности, а значит, и от тока, потребляемого лампой, были проведены измерения бросков тока через лампу в ее холодном и разогретом состояниях при включении последовательно с лампой ограничительного резистора. Результаты измерений приведены на графике (рис. 1), где сопротивление ограничительного резистора R выражено в процентах относительно сопротивления включенной (т. е. с раскаленной спиралью) лампы, а токи I1 (через холодную спираль) и I2 (через предварительно разогретую спираль) — в процентах от номинального тока лампы. Анализируя эти графики, нетрудно сделать вывод, что броски тока через спираль лампы не будут превышать 135 % от номинального тока, если сопротивление ограничительного резистора составит 70 % от номинального сопротивления лампы, т. е. сопротивления лампы в разогретом состоянии (его можно подсчитать по указанной на лампе мощности). Тогда ток предварительного прогрева также составит 70 % от номинального тока. Варианты автоматов кратковременного включения в цепь осветительной лампы ограничительного резистора могут быть различные. Для этих целей, например, нетрудно приспособить устройство, описанное в статье И. Бушуева «Квазисенсорный выключатель» («Радио», 1986, № 8, с. 19). Но в этом случае нужно применить кнопку SB1, имеющую, помимо указанной на схеме группы переключающих контактов, еще группу замыкающих контактов. Дополнительную группу контактов с последовательно соединенным ограничительным резистором сопротивлением 400 Ом и мощностью 4 Вт включают параллельно контактам К1.2 устройства. Теперь при нажатии на кнопку спираль лампы подогреется, а после отпускания кнопки (через 1...1,5 с) лампа вспыхнет.

Если же указанной кнопки не окажется, допустимо заменить ее электромагнитным реле (рис. 2), а управлять включением света — кнопкой SB1 с одной группой замыкающих контактов. Резистор R1 ограничивает ток через обмотку реле до номинального, а через R2 предварительно разогревается спираль лампы. Оба резистора применены мощностью в 4...6 раз меньше по сравнению с рассеиваемой на них, поскольку за 1...2 с они не успевают перегреться. Сопротивление резистора R2 указано для лампы мощностью 100 Вт. С лампой 60 Вт резистор R2 должен быть сопротивлением 560 Ом, а 150 Вт — 290 Ом. Электромагнитное реле К1 — РЭС9, паспорт РС4. 524.200, К2 — РПС20, паспорт РС4.521.757. На рис. 3 приведена схема автомата, исключающего даже небольшие броски тока через лампу. Происходит это благодаря установленному в автомате терморезистору RK1 (ММТ-9). При нагревании терморезистора (протекающим через него током) его сопротивление плавно уменьшается, в результате чего ток через лампу и резистор R1 также плавно нарастает. Когда напряжение на лампе достигает 180...200 В, на резисторе R1 падает такое напряжение, что срабатывает электромагнитное реле К1. Его контакты К1.1 замыкают анод тринистора VS1 с его управляющим электродом. Тринистор открывается и замыкает терморезистор.
Реле может быть, например, РЭС42 паспорт РС4. 569.151 (сопротивление обмотки 820 Ом, напряжение срабатывания 6,5 В). Вместо этого реле и тринистора подойдет одно электромагнитное чувствительное реле, способное коммутировать ток данной нагрузки. Терморезистор — любой из серии ММТ или другой с ТКС (температурный коэффициент сопротивления) — (2,4... 3,4)°С. Тринистор может быть, кроме указанного на схеме, КУ202Л—КУ202Н либо КУ201К, КУ201Л, если мощность лампы не превышает 60 Вт. Конденсатор — К50-6, резистор — МЛТ-2.
При налаживании автомата сетевое напряжение подают с автотрансформатора, а терморезистор и резистор временно замыкают. Установив автотрансформатором напряжение на лампе 180.,. 190 В, плавно увеличивают сопротивление резистора R1 (вместо него включают проволочный переменный резистор) до момента срабатывания реле. Далее снимают перемычку с терморезистора и убеждаются, что при подаче на автомат сетевого напряжения задержка срабатывания реле не превышает 2 с. В противном случае придется немного увеличить сопротивление резистора R1. Остается измерить получившееся сопротивление переменного резистора и установить в автомат постоянный резистор такого сопротивления. Недостаток этого автомата в том, что повторное включение света возможно через 100..,120 с после замыкания терморезистора, необходимых для его охлаждения. Иначе сразу сработает реле и напряжение на лампу будет подано практически мгновенно. Этого недостатка лишено устройство, схема которого приведена на рис. 4. Оно представляет собой реле времени, обеспечивающее задержку включения лампы примерно на 1,5 с, в течение которых разогревается спираль.
Рассмотрим работу автомата. При замыкании контактов выключателя Q1 протекающий через лампу ток ограничивается последовательно соединенными резисторами R3—R5. Снимаемое с резисторов R3 и R4 суммарное напряжение, равное примерно 18-В, подается на выпрямитель, выполненный на диодах VD2—VD5. Через резистор R1 начинает заряжаться конденсатор С1, С ростом напряжения на нем начинает закрываться транзистор VT1, а значит, увеличиваться сопротивление цепи сток-исток. При этом возрастает ток эмиттерного перехода транзистора VT2. Через некоторое время транзистор VT2 открывается и срабатывает реле К1. Контактами К1.2 оно замыкает резисторы R4 и RS, подавая на лампу EL1 напряжение, несколько меньшее сетевого из-за падения напряжения на резисторе R3 (примерно 7 В), необходимого для удержания реле — оно самоблокируется контактами К1.1.
Диод VD1 предназначен для разрядки конденсатора С1 после выключения автомата. В автомате может быть использовано реле РЭС9 паспорт РС4.524.200 или другое, напряжение срабатывания которого не превышает 15 В, а напряжение отпускания — 6...7 В. Иначе придется подобрать резистор R3 с таким сопротивлением, чтобы падение напряжения на нем при горящей лампе превышало на 15 % напряжение отпускания реле, а суммарное падение напряжения на резисторах R3 и R4 в момент включения автомата на столько же превышало напряжение его срабатывания. Если колебания сетевого напряжения превышают 10 %, это необходимо учесть при подборе указанных резисторов. Сумма же сопротивлений резисторов R3—R5 в любом варианте должна составлять примерно 70 % сопротивления лампы. Детали двух последних автоматов нетрудно разместить внутри коробки сетевого выключателя.
В. НИКИТИН, г. Новосибирск
ВНИМАНИЕ! Эта конструкция имеет бестрансформаторное питание от сети переменного тока. Собирая, налаживая и эксплуатируя ее, обращайте особое внимание на соблюдение техники безопасности при работе с электроустановками (см., например, статью «Осторожно! Электрический ток!» в «Радио», 1983, № 8, с. 55).
Радио № 4, 1988 г.
Так называлась статья В. Першикова в «Радио», 1986, № 2, в которой рассказывалось об автомате, уменьшающем броски тока через осветительную лампу в момент ее включения. Отец и сын Чумаковы из г. Дзержинска упростили автомат (см. рисунок), оставив в нем на один тринистор и несколько других деталей меньше. Работает модернизированный автомат так. При замыкании контактов выключателя Q1 лампа EL1 начинает светиться вполнакала, поскольку ток через нее протекает только во время положительных полупериодов сетевого напряжения на нижнем, по схеме, проводе питания. Во время же отрицательных полупериодов заряжается конденсатор С1. Как только напряжение на конденсаторе достигнет напряжения стабилизации стабилитрона VD2, откроется тринистор VS1 и лампа вспыхнет почти в полный накал.
Показанные на схеме детали рассчитаны на работу автомата с лампой (или лампами) мощностью до 150 Вт. Для более мощной нагрузки (500... 700 Вт) нужно установить диод VD3 с допустимым выпрямленным током 2...3 А (например, КД202Л). Тринистор при этом можно не устанавливать на радиатор. Налаживают этот автомат при отключенном диоде VD3. Вместо резистора R3 желательно временно впаять переменный, сопротивлением 15 кОм или 22 кОм. Через несколько секунд после включения устройства в сеть должна загореться мерцающим светом лампа EL1. Если свечения ее нет, подбирают переменным резистором ток управляющего электрода тринистора. Затем измеряют напряжение на конденсаторе. Если оно превышает 50 В, заменяют конденсатор другим, с большим номинальным напряжением или устанавливают стабилитрон с меньшим напряжением стабилизации. После этого подключают диод VD3 и измеряют переменное напряжение на лампе. Изменить его в ту или иную сторону можно подбором резистора R1, но значительно уменьшать сопротивление резистора по сравнению с указанным на схеме нежелательно, иначе уменьшится продолжительность предварительного разогрева нити лампы (оно не должно быть менее 2с) — до включения тринистора.
Радио № 7, 1988 г.